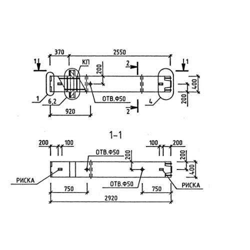
1КВ 36 колонны

Чертеж изделия:
Характеристики изделия:
ПараметрЗначение
длина2920 мм
ширина400 мм
высота400 мм
масса1167,5 кг
нормативный документСерия 1.020-1/87

1КВ 36  Колонны верхние Серия 1.020-1/87.